products detial
LZZBJ9-10C2 Indoor High-Voltage Current Transformer

Model meaning

Technical Parameters
◆Rated insulation level: 12/42/75kV;
◆Power factor of load: COSφ=0.8 (hysteresis);
◆Rated secondary current: 5A or 1A;
◆Rated frequency: 50 or 60Hz;
◆Pollution level: Grade II ;
◆Ambient temperature: the lowest temperature is -5℃ , the highest temperature is 40℃ , and the daily average temperature is not more than 30℃ ;
◆Altitude:≤1500 meters;
◆Product standard: GB20840.1 GB20840.2.
Technical Data Sheet
Rated primary current(A) | Accurate level combination | Rated secondary output | 一one heat Steady current | Dynamic steady current | Remarks | ||||
0.2S/0.5S | 0.2 | 0.5 | 10P10 | 10P15 | |||||
5-150 | 0.2S/10P15 0.5S/10P15 0.2/10P15 0.5/10P15 10P10/10P10 | 10 | 10 | 15 | 15 | 20 | 150lin | 375lin | Two windings |
200 | 36 | 80 | |||||||
300-800 | 45 | 100 | |||||||
1000-1500 | 15 | 20 | 20 | 30 | 63 | 130 | |||
2000-3150 | 80 | 160 | |||||||
5-150 | 0.2S/0.2/10P15 0.2S/0.5/10P15 0.2/0.5/10P15 0.5/0.5/10P15 | 10 | 15 | 15 | 15 | 150lin | 375lin | Three winding | |
200 | 36 | 80 | |||||||
300-800 | 45 | 100 | |||||||
1000-1500 | 20 | 20 | 20 | 63 | 130 | ||||
2000-3150 | 80 | 160 | |||||||
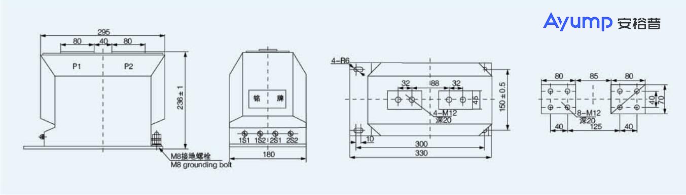
Shape and installation dimensions(mm)
